燃气冷热电三联供:
燃气冷热电三联供,即CCHP(Combined Cooling,Heating and Power),是指以天然气为主要燃料带动燃气轮机或内燃机等产生动力驱动发电机发电,满足用户的电力需求,系统排出的废热通过余热回收利用设备(余热锅炉)向用户供热、供冷和生活热水。
燃气冷热电三联供技术作为分布式能源的一种,因其技术新颖、建设周期短、系统综合效率高,已经在发达国家得到了广泛的认可。燃气冷热电三联供技术通过对一次能源的梯级利用,提高了能源的综合利用率, 减少了污染物排放;三联供机房可以建在终端用户附近,减少能源输送过程中的损耗,节能效果明显;三联供系统与大电网互相依靠、互为补充,提高了能源系统的可靠性,有助于应对突发事件。CCHP系统典型流程见图1。

天然气进入燃气内燃机燃烧,带动发电机发电,发电机产生的烟气和缸套冷却水,通过烟气热水型余热机提供冷量或热量。
从图1 可以看出:燃气发电装置是燃气冷热电三联供系统的核心设备,在具体的项目中,能否根据负荷大小、负荷性质,合理确定燃气发电装置的类型、容量,是直接影响项目在建成后能否经济运行的关键。
天然气分布式能源的类型:
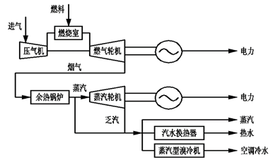
以燃气轮机—蒸汽轮机联合循环发电的冷热电联供系统。发电效率高,可供蒸汽。适用于区域型(工业园区、商业区)。
燃气轮机+余热锅炉+蒸汽轮机+蒸汽型溴冷机
燃气轮机+烟气型溴冷机
燃气发电装置 的分类及性能:
目前,以燃气内燃机发电装置和燃气轮机发电装置为动力的热电联产系统应用相对较多,综合效率也较高, 技术比较成熟,运行比较稳定,其中燃气内燃机发电装置的额定功率通常在50~5000kW,而燃气轮机发电装置的额定功率一般在800kW以上。
12V190系列燃气机由一个机体、两大机构和六大系统组成。
燃气内燃机发电装置:
内燃机做功原理:活塞式内燃机以往复活塞式最为普遍。活塞式内燃机将燃料和空气混合,在其气缸内燃烧,释放出的热能使气缸内产生高温高压的燃气。燃气膨胀推动活塞作功,再通过曲柄连杆机构或其他机构将机械功输出,驱动从动机械工作。原理图:
优点:发电效率比较高。其次是设备集成度高,安装快捷,对于气体中的粉尘要求不高,基本不需要水,设备的每kW造价也比较低。
缺点:
1,燃气内燃机发电装置燃烧低热值燃料时,机组出力明显下降, 一台燃烧热值8000kcal/m3天然气燃料的500kW级燃气内燃机发电装置,在使用低热值4000 kcal/m3的焦化煤气时, 出力可能下降到350~400kW左右;
2,燃气内燃机发电装置需要频繁更换机油和火花塞, 消耗材料比较大,也影响了设备的可用性和可靠性两个主要利用指标,对设备利用率影响比较大,有时甚至不得不采取增加发动机组台数的办法,来消除利用率低的影响。
燃气轮机是以连续流动的气体为工质带动叶轮高速旋转,将燃料的能量转变为有用功的内燃式动力机械,是一种旋转叶轮式热力发动机。
燃气轮机发电装置主要由压气机、燃烧室和汽轮机组成。压气机将空气压缩进入燃烧室,在燃烧室内与喷入的燃气(如天然气)混合燃烧,之后在汽轮机里膨胀,驱动叶轮转动,使其驱动发电机发电。
燃气轮机由静止起动时,需用起动机带着旋转,待加速到能独立运行后,起动机才脱开。
1、压气机
压气机由转子和气缸构成,17-18级叶片镶嵌在轮毂型转子上,大容量的燃气轮机压气机转子18级,小容量的燃气轮机压气机转子17级。气缸分为上气缸和下气缸。
从空气的流向可以把压气机分为进气缸、压气缸和排气缸,进气缸和进气过滤装置连接(大气端),排气缸和燃烧室相连(透平端),为燃气的燃烧提供充足的空气量。
空气过滤装置采用特殊材质制造,对空气进行净化,空气较脏,需要定期对过滤装置清洗。
压气机入口导叶调整压气机的进气量。
2、燃烧室
燃烧室是燃气轮机能量转化的部件,燃料的化学能转变为热能进入透平空间膨胀做功,最终热能转变为机械能带动发电机转子旋转。燃烧室和透平承担着1000℃以上的高温。机组容量不同,燃烧器的数量也不同。PG6581B机组容量42MW,10个燃烧室,PG9171E机组容量125MW,14个燃烧室。不同的机组燃烧室的结构也不同。基本包括火焰筒、联焰管过渡段、燃料喷嘴。
3、透平
透平是将压气机和燃烧器产生的高温高压燃气热能转变为机械能的设备。透平由转子和气缸组成。透平转子一般是3-5级,容量越大的机组转子的级数越多。气缸分为上气缸和下气缸,气缸的内部圆周上安装静止叶片,气缸上的静叶片组分别和转子的动叶组构成一级。
燃气轮机特点:
燃气轮机发电装置比较适用于高含氢低热值和气体含杂质较多的劣质燃料,一些燃气轮机发电装置甚至使用原油和高硫渣油燃料。燃气轮机发电装置自身的发电效率不高,一般在30%~35%之间,但是产生的废热烟气温度高达650℃,可以通过余热锅炉再次回收热能转化成蒸汽,再驱动蒸汽轮机发电,形成燃气轮机发电装置-蒸汽轮机联合循环发电,发电效率可以达到45 %~50%,一些大型机组甚至可以超过55%。
燃气轮机发电装置优势:
① 设备可用性和可靠性都较高,综合利用率一般可保持在90 %;
② 对于含硫、含尘高的燃料的适应性较强;
③ 发电出力一般不会减少,甚至因为燃料进气量增加而有所增加;
④ 燃气轮机发电装置功率密度大、体积小,较适合再移动,对于存在一些不确定因素的焦化厂项目的焦化煤气利用非常有利。
燃气轮机发电装置优势:
燃气轮机发电装置进气压力比较大,越是发电效率高的机组燃料进气压力越高,对于低压气体来说就需要增加燃气压缩机,而压缩燃气需要消耗大量的能量, 影响到发动机的实际输出功率,一些项目甚至需要消耗燃气轮机发电装置15% ~20%的功率。
各种燃气发电装置的性能对比:
燃气发电及附 属设备的选择:
发电装置:
发电装置选择的考虑因素:用户实际需求热(冷)电比。
对于办公和居住建筑等电负荷比冷、热负荷小的场合应优先选用产热量较大的燃气轮机发电装置系统, 并将部分发电机发出的电驱动电制冷装置,用以提高系统产热和制冷能力,优化匹配电制冷和烟气余热吸收式制冷机组,以满足用冷、用热负荷,提高系统经济性,这种方式通常被称为以热(冷)定电;
对于厂房和数据中心,电负荷比冷热负荷大的场合, 应该优先采用发电效率较高的燃气内燃机发电装置, 以电定热(冷),满足用电需求,并考虑向邻近区域供冷、供暖。
根据美国不同规模建筑冷热电联产系统内燃机与燃气轮机发电装置装机情况统计:
1.1 MW以下的冷热电联产系统,燃气内燃机发电装置占据了绝对主导地位,这是由于此容量范围内的燃气轮机发电装置发电效率通常较低,节能和经济效益不明显。
2.1~5MW的冷热电联产系统,燃气轮机发电装置数量大约为内燃机的一半。
3.5~10 MW及以上范围,燃气轮机发电装置占据了主导地位,这是因为此范围内燃气轮机发电装置一次发电效率通常已在30%以上, 如果进一步采用联合循环, 整个系统的发电效率、调节灵活性和经济效益都将大大提高。
余热锅炉选型:
型式:自然循环/强制循环,卧式/立式,直流炉;
压力级数:三压、双压或单压,一般无再热;
蒸汽参数,和汽轮机或供热参数匹配;
尾部烟气余热利用;旁路烟囱;补燃/不补燃。
汽轮机选型:
型式:凝汽、抽汽、补汽、背压。
进汽参数:
一般根据机组容量和排烟温度等确定,高压进汽多采用中压参数或次高压参数;
低压补汽参数对排烟温度有影响,可优化确定;
由于机组容量较小、参数较低,一般不采用再热系统;
抽汽级数、参数,和工业热负荷和采暖热负荷的匹配及优化。
制冷机选型:
溴化锂吸收式制冷机组:
用于余热利用,可以采用:蒸汽型制冷机、热水型制冷机、烟气型冷水机组、烟气热水型冷水机组等;
可分为单效机和双效机,单效机COP约0.7,一般用于余热品味较低场合;双效机COP约1.4,一般用于余热品味较高场合;
带补燃式溴化锂吸收式制冷机组;
电制冷机,COP约4-5;
直燃机,直接利用燃气燃烧制冷,COP约1.4。
汽水换热器:余热锅炉产生的蒸汽或汽机抽汽可以通过汽水换热器制热水供热用户使用;
热水换热器:内燃机的缸套冷却水也可以通过热水换热器制热水供用户使用;
烟气换热器:烟气也可以通过烟气-热水换热器直接制热水供用户使用。
本文来源于互联网,作者:郭喜亮。暖通南社整理编辑。












